松江JTY-HW-9008線型光束感煙火災探測器接線安裝技術
1.概述
松江JTY-HW-9008 型線型紅外光束感煙探測器(以下簡稱:探測器)由發射器和接收器組成,發射器和接收器之間的距離為 5~ 100 米,當火災發生時,由于煙霧的原因將減少接收器的接收光量,并將該變化量轉化為電信號,確認火災發生。
該探測器更大 的特點是監視線型區域,保證在火災擴散之前準確報警,該探測器與上海松飛繁江電子有限公司生產的 JB-9108A 產品配套。
2. 產品外形尺寸圖

3. 主要技術指標
3.1 準執行標:GB 14003-2005。
3.2 保護面積:≦1000 平方米(10m×100m 典型環境)。
3.3 光路長度:5m ~ 100m;光路方向偏差 4o.
3.4 工作電壓:DC24V。
3.5 使用環境:-10℃ ~ 50℃、95%RH。
3.6 顏 色:紅色。
3.7 重 量:發射器:400g 接收器:400g。
3.8 外形尺寸:發射部分 82mm×92mm×136mm,接收部分 82mm×92mm×136mm。
3.9 接線方式:4 總線、端子式接線。
3.10 安裝方式:室內安裝、壁掛式固定。
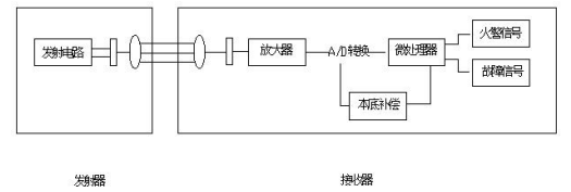
4. 探測器原理
接收器中的硅光電池探測發射器發出的紅外光,并將其轉化為電信號,該信號被放大及 A/D 轉換后發送給微處理器。探測器的初始狀態信號被首先存儲在微處理器中,作為原始數據用于數據比較判斷。當火災發生時,實際數據值和原始數據相比變化較大,探測器發出火警信號。
微處理器同時具備信號補償功能,用于補償由于探測器污染造成的信號變化。數據每一小時參照初始值按±1%進行調整。當達到補償極限時,探測器發出污染故障。

5. 安裝探測器
5.1 安裝條件
選擇一個合適的不會遮擋光路的位置安裝發射器及接收器。請注意由于探測器的工作原理為減光式。
如果光路上存在障礙物,該設置將視為不合理。
無論是安裝發射器還是接收器,必須保證安裝墻壁堅硬平滑。探測器必須垂直安裝,墻壁很可能貌似平滑,實際存在凹凸或因外界溫度(如雨季、冬季)的變化發生變化。安裝者必須保證探測器不能受這些環境的影響。
具體安裝位置請參照第 8 章。
線型光束探測器不能安裝在下列場所:
★ 天棚高度超過 40 米的場所;
★ 安裝探測器天棚未封頂的場所;
★ 空間高度小于 0.5 米;
★ 存在大量灰塵、干粉或水蒸氣的場所;
★ 類似廚房等平時存在煙霧的場所;
★ 高溫的場所;
★ 無法進行維護的場所;
★ 陽光直射強度大于 800lus 的場所。請注意如果探測器周圍為玻璃環境,請將接收器的正面面向北方。
★ 探測器垂直安裝不可能的場所。
5.2 固定、拆卸探測器
用螺釘通過探測器上兩個固定孔,固定在墻面上。

相關完整文件下載
JTY-HW-9008-安裝使用說明書20191225.pdf



蘇公網安備32058102002172號
客服1